정화조(오수처리시설)란?
- 불순물 따위를 제거하기 위하여 액체를 일시적으로 저장하여 두는 수조
- 배설물을 하수도로 내보내기 전에 가두어서 썩히고 소독하는 통
처리 방법
- 현수미생물접촉폭기방법
- 호기성접촉산화법
- 호기성생물학적방법
- 호기성생물접촉폭기방법
- 접촉촉기방법 – 개인하수처리시설에 주로 사용됨
- CCNPR공법
- 침전분리접촉폭기방법
- 고도처리방법
- 침지식분리막방법 – 개인하수처리시설에 주로 사용됨
접촉폭기방법
처리과정
- 유입된 오수가 바로 유입되어 고형물이 유량조정조로 투입되어 T-N에 영향을 미치게 됨.
- 유량조정조에서 폭기조를 거쳐 방류조로 넘어감.
- 폭기조는 AIR 공급 및 고정상 여재(H.B.C RING)를 충진해서 생물막이 접촉재 표면에 부착되어 유기물을 처리함.
공법의 특징/장점
- 슬러지 일령이 김.
- 처리수질이 불안정적
- 생물화학적 안정성이 큼
- 잉여 슬러지 생성물이 적음
- 유지관리비가 타공법보다 저렴함.
처리능력
- BOD : 20PPM, SS : 20PPM (수치가 낮을수록 방류 수질 좋음)
처리계통도

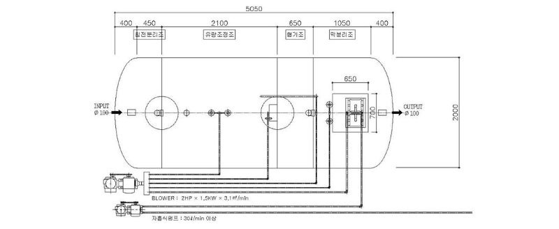
침지식분리막방법
처리과정
- 유입된 오수는 침전분조에서 고형물을 제거한 다음 유량조정조로 투입됨.
- 유량 조정조에서 폭기조 및 막분리조로 넘어감.
- 폭기조 및 막분리조는 AIR 공급을 통한 부유성 활성슬러지 증식으로 유기 물질을 처리함.
- 막분리공법은 침전조가 없는 대신 Menbrane (중공사막)을 설치하여 고액분리 처리함.
- Membrane 는 분리막 표면층이 외부에 있어 외부여과방식을 통해 처리수를 배출함.
- 분리막에 쌓인 슬러지는 정기적으로 0.3% NaoCI (차아염소산나트륨)을 투여 해서 제거함.
- 막분리조 내부에 축적되는 슬러지는 외부로 인발하여 처리함.
공법의 특징/장점
- 슬러지 발생이 거의 없음.
- 처리수질이 탁월함.
- 소요 부지가 매우 적음.
- 별도의 고도처리 시설없이 처리수를 생산할 수 있음.
처리능력
- BOD : 5PPM, SS : 5PPM, T-P : 1.8 이하 (수치가 낮을수록 방류 수질 좋음)
처리계통도

'복합문화시설 개발 > 건축설계 관리' 카테고리의 다른 글
| 화재감지기 종류와 소방감리 대상 (0) | 2023.04.13 |
|---|
댓글